Trucs et astuces pratiques, mécaniques, administratifs… tirés de l’expérience collective des membres – soit plus de 100 ans de galères et victoires de restauration à eux tous.
Administratif
Carrosserie
Intérieur
Moteur, boîte, transmission
Freinage, train roulant
Electricité
… et le reste
Et n’oubliez pas que vous pouvez sans doute trouver la réponse à votre question en cherchant dans tout le site:
Administratif:
Plaques d’immatriculation à fond noir?
Plaques à fond noir ? A faire/à ne pas faire :

Tous les véhicules anciens, de plus de trente ans d’âge, ne sont pas obligatoirement immatriculés en série « véhicule de collection » et ont conservé leur immatriculation en série « normale » de l’ancien système FNI.
Leurs propriétaires souhaitent, en général, conserver des plaques d’immatriculation à fond NOIR, non réfléchissant. Cela n’est pas toujours possible.
Certains font une mauvaise lecture de l’article 3 de l’Arrêté du 1er Juillet 1996 modifié, relatif aux plaques d’immatriculation des véhicules. Cet Arrêté qui autorise l’usage de plaques d’immatriculation non réflectorisées de couleur noire sur les véhicules dont la première mise en circulation est antérieure à 1993, implique que le véhicule n’a pas fait l’objet d’un changement d’immatriculation, c’est-à-dire n’a pas fait l’objet d’un changement de plaques à l’occasion d’un changement de Département d’immatriculation. Et, sur les anciennes Cartes Grises, sont mentionnées dates et précédente immatriculation ! En cas de contrôle routier, l’autorité de police pourrait constater une infraction.

Contrôle technique
Les points et fonctions contrôlés depuis 2018 :
À partir du 20 mai 2018, le nombre de points de contrôle passe de 123 à 133. Mais c’est surtout le nombre de défaillances contrôlées (anciennement nommées défauts) qui augmente de manière significative, puisqu’on passe de 410 à 610 défaillances.
Certaines défaillances qui n’étaient pas sanctionnées jusqu’ici vont désormais entraîner une contre-visite comme :
– Les voyants ABS ou Airbag qui s’allument
– Le risque imminent de défaillance ou de rupture du flexible de frein
– La mauvaise fixation des feux de brouillard
– etc.
Ces défaillances se classent en 3 catégories : les défaillances mineures, les défaillances majeures et les défaillances critiques :
– 140 défaillances mineures sont constatables : Le véhicule peut rouler. Il doit être réparé sans obligation de contre-visite.
– 341 défaillances majeures sont constatables : Le véhicule peut rouler. Un délai de deux mois est laissé pour réaliser les réparations et présenter le véhicule pour une contre-visite.
– 129 défaillances critiques sont constatables : le véhicule ne peut plus rouler à partir de minuit le jour du contrôle. Une contre-visite est obligatoire dans un délai de 2 mois.
Exemple de prestataire de service (non affilié au Club) : DEKKRA

Carte Grise ? La FFVE a peut-être la réponse.
Carte grise perdue ? Véhicule importé d’un pays étranger ?
Carte grise avec une erreur ou bidouillée ?
Pas de panique : la Fédération Française des Véhicules d’Époque est là.
Carte grise perdue ? véhicule importé d’un pays étranger ? Carte grise avec une erreur ou bidouillée ? Pas de panique : la Fédération Française des Véhicules d’Époque est là.
Si vous voulez importer ou acheter un véhicule en provenance de l’étranger, et s’il provient d’un pays hors de l’Union Européenne, il vous faudra une attestation de la FFVE / Fédération Française des Véhicules d’Époque / pour obtenir une carte grise .
Formulaire demande attestation remplissable en ligne
Notice pour remplir la demande d attestation FFVE
Que faut-il fournir à la FFVE pour obtenir le certificat ?
Attestation FFVE pour véhicules en provenance hors U.E :
Formulaire de demande de certificat FFVE à télécharger sur le site de la FFVE
– 2 photos du véhicule en l’état (profil droit et gauche)
– photo plaque constructeur et ou numéro de série du véhicule frappé (ex: traverse avant proche du vase d’expansion pour les spider 124 )
– Copie du certificat de vente
– Copie attestation du pays (la carte grise en cours dans le pays d’achat)
– Copie du certificat des douanes 846_A ou 1993 VT (à remplir au centre des impôts)
– 50 euros en chèque à ordre de FFVE
– 4 timbres tarif lettre
– Enveloppe timbrée à votre nom & adresse
Certaines préfectures demandent une lettre sur papier libre dans laquelle vous indiquez que vous voulez passer le véhicule en carte grise collection.
Adressez le tout à : FFVE B.P. 40068 – 92105 BOULOGNE-BILLANCOURT Cedex
Il faut compter entre 1 et 2 mois pour un particulier avant d’obtenir une réponse.
Contact :
Siège à Paris – F.F.V.E. – B.P. 40068 – 92105 BOULOGNE-BILLANCOURT Cedex
Tél. 01 46 21 94 70 – Télécopie 01 46 21 94 99 – ffve@wanadoo.fr – www.ffve.org
Notre abccFIAT est membre de la FFVE, notre numéro d’adhérent est le 824.

Carrosserie
Nuancier Fiat Sport
Pour éviter de chercher quand on veut repeindre son spider .Ci dessous vous trouverez le nuancier pour le millésime 1970 des Fiat 124 Sport Spider

Freinage, train roulant
Vous rêvez d’une direction légère et précise ? Facile : une simple question de réglage et de graissage
Quand on lit les articles de la presse spécialisée consacrés au 124 Spider et coupés, on retrouve de la part des journalistes essayeurs, les habituelles louanges concernant la tenue de route (sur le sec) ou encore l’agrément exceptionnel de la boite avec ces verrouillages francs et son guidage parfait bien au-dessus des canons de l’époque (oui oui promis : on est objectif !). En revanche, dans les reportages, la direction est trop souvent qualifiée de camionnesque en conduite et encore plus à l’arrêt. Le problème c’est qu’avec les années, les graissages et réglages périodiques du boitier de direction sont régulièrement oubliés de l’entretien basique de nos voitures.

A l’exception de la dernière année de production de l’Europa qui a vu en 1985 la direction à vis et galet remplacée par une crémaillère, toutes les autres générations (donc de 1966 à 1984) ont besoin de cette opération qui doit être régulièrement renouvelée tous les 10000 km (cf tableau de graissage périodique ci dessus). Souvent oubliés depuis des décennies, les boitiers de direction finissent par fonctionner quasi à sec ce qui entraine une très grande dureté à la manœuvre ou pire encore : une rupture pure et simple d’un des composants dudit boitier.

Pour vous rappeler comment effectuer ces deux opérations (en plus c’est simple) quelques petites photos : Tout d’abord mettez vous sur une surface plane les roues bien alignées (donc volant droit) puis partez à la découverte de ce fameux boitier situé dans le compartiment moteur sous le Master Vac.
Vous découvrez alors sur le boitier (ici sur un Europa de 83, mais c’est l’équivalent sur tous les 124 !) La vis de rattrapage de jeu de la direction maintenue par un écrou de blocage juste à coté à l’extérieur le bouchon de remplissage à 4 pans.

Commencez tout d’abord par dévisser complètement ce boulon/bouchon à 4 pans. Puis par l’orifice libéré, à l’aide d’un tuyau souple monté sur une seringue ou un entonnoir remplissez jusqu’à débordement le boitier avec de l’huile de boite/pont. Refermez le bouchon et serrez-le sans forcer : vous avez fait l’appoint !

Reportez-vous maintenant sur l’écrou de blocage (clé de 19) que vous desserrez. Tournez ensuite doucement la vis de réglage à l’aide d’un tournevis plat jusqu’à ne plus avoir de jeu au volant autour de son point central. Resserrez alors L’écrou de blocage. Vous en avez fini avec le boitier de direction.N’oubliez pas de remplir également d’huile le boitier de renvoi situé à la symétrie de l’autre coté du compartiment moteur.
Ça y est ! Vous n’allez plus reconnaitre votre voiture avec cette direction douce et précise !
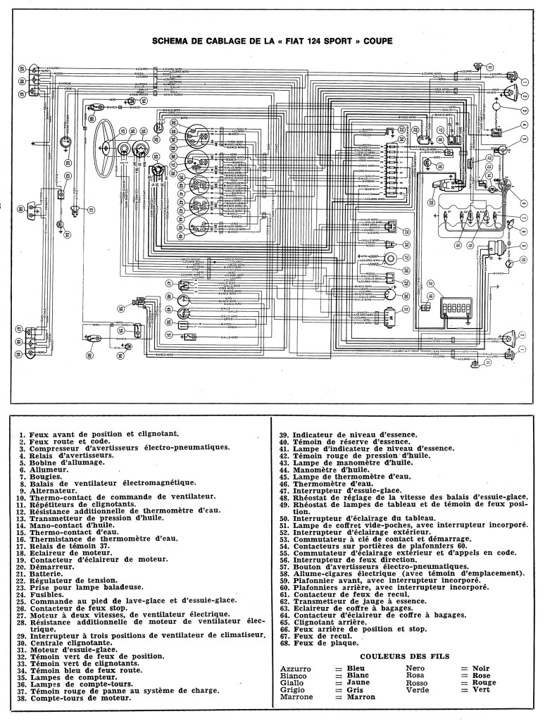
Electricité
Les Schémas Électriques des Fiat 124 et 850
Qui ne s’est pas arraché les cheveux devant une forêt de connexions électriques en vrac, rafistolées à coup de chatterton ou de cosses mal isolées quand on ne parle pas de début d’incendie intempestif pouvant réduire en cendres votre rêve mécanique ? Ça fait partie du charme mais peut vite dégénérer en casse-tête sans les schémas électriques de références….
A l’ABCCFiat, pour vous aider à refaire votre faisceau électrique, on va vous offrir en téléchargement les fichiers pdf du diagramme électrique de votre modèle.
Petit à petit, la rubrique va s’enrichir de nouveaux schémas. Comme cela, il y en a qui vont se sentir soulagés derrière leur écran de smartphone ou d’ordi !
Ci dessous téléchargez en pdf le schéma électrique des
– Spider 124 1800 CS et CS1 Européen
– Coupé 124 1400 AC Européen
– Coupé 850 Sport 2è série Européen



(tags: schéma électrique spider 124 CS CS1 , wiring diagram spider 124 CS CS1 , schema impianto elettrico spider 124 CS CS1 , schéma électrique 124 Coupé AC , wiring diagram 124 Coupé AC , schema impianto elettrico 124 Coupé AC, schéma électrique 850 Coupé , wiring diagram spider 850 Coupé , schema impianto elettrico 850 Coupé)